Home | Datacone Engineers

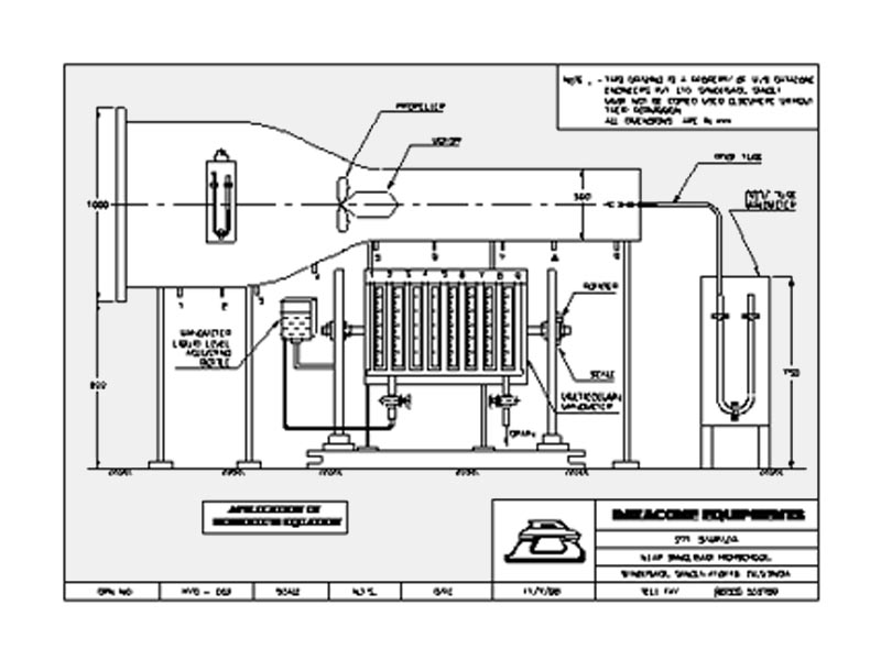
Application Of Momentum Equation


RANGE OF EXPERIMENTS TO BE CARRIED OUT:

  • To Study the Newton’s second law.
  • To verify the momentum equation.

TECHNICAL DESCRIPTION :

The experimental unit consist of Honeycomb section. A variable speed Propeller is fixed in the honey comb section. The speed of honeycomb is varied by using autotransformer.The static pressure along the honeycomb section is measured by using multicolumn differential manometer.A pitot tube is fixed in the section for measurement of static velocity.The entire unit is powder coated with good color combination and easy to move due to wheels.

DIMENSIONS AND WEIGHT :

Size :1.7 m.(L)x 1.0 m(W) X 1.7m (H)
Weight :Approx. 100 Kg

SERVICE REQUIRED :

Power Supply : 440v, AC, ThreePhase, 50HZ SCOPE OF DELIVERY:

  • Experimental Setup
  • Instruction Manual



© 2016 Datacone Engineers. All rights reserved | Design by Pioneer Infoworld